Автоматическая локомотивная сигнализация

Современный транспорт » Автоматизированные станционные системы » Автоматическая локомотивная сигнализация

В условиях плохой видимости маршрутов следования поезда, особенно при наличии кривизны пути и частых переломов профиля, машинист не всегда способен своевременно определить показание путевого светофора и может проехать запрещающий сигнал. Чтобы исключить подобные случаи и облегчить машинисту ведение поезда, применяют автоматическую локомотивную сигнализацию числового кода (АЛСН), состоящую из путевых и локомотивных устройств автоматики. В локомотивной части системы можно выделить следующие устройства: автоматическую локомотивную сигнализацию, автостоп, устройство проверки бдительности машиниста и устройство контроля скорости движения поезда. Путевыми устройствами контролируется свободность блок-участков на перегонах, а также маршрутов безостановочного прохода поездов по станциям и передаются кодовые сигналы по рельсовым линиям.

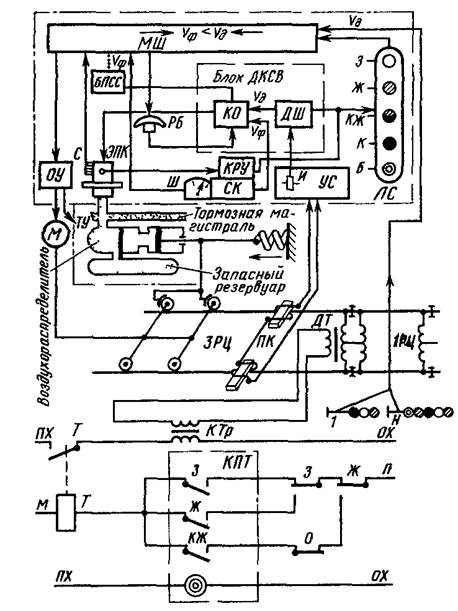
На рис.1 представлена структурная схема АЛСН. Рассмотрим отдельные блоки.

Рис.1

автоматический локомотивный сигнализация светофор

Блок предварительной световой сигнализации БПСС информирует машиниста о возможности подтверждения бдительности нажатием рукоятки бдительности РБ до начала свистка электропневматического клапана ЭПК. Звучание свистка ЭПК тревожит машиниста МШ на 5-6с позже зажигания лампы светового индикатора лишь в том случае, когда в течение этого времени не нажимают РБ. Если же машинист не реагирует на световой и звуковой сигналы и нажатием РБ не подтверждает своей трудоспособности, то через 7с с момента включения свистка ЭПК срабатывает экстренное торможение.

Кодовые сигналы о допустимой скорости проследования путевых сигналов формируются и передаются с пути на локомотив кодовыми или кодированными рельсовыми цепями автоблокировки и электрической централизации, рассредоточенными по всему участку обращения локомотива. Так, например, на сигнальной точке 1 применяют трансмиттер КПТ и трансмиттерное реле Т, которое своим контактом периодически замыкает первичную обработку кодового трансформатора КТр, посылаяв рельсовую цепь ЗРЦ кодовый сигнал, соответствующий показанию светофора 1. Ток, протекая по рельсам, создает магнитное поле, в котором перемещаются локомотивные катушки ПК. В катушках наводится э.д.с., усиливаемая усилителем УС, и преобразуется в импульсы постоянного тока. Импульсное реле И, включенное на выходе УС, подключено контактами к блоку ДКСВ.

Блок ДКСВ состоит из дешифратора ДШ и контрольных органов КО. Кроме конденсаторного блока сигналов бдительности, получающего подпитку при нажатииРБ, узел КО содержит реле контроля скорости и управляющие его работой элементы согласования фактической скорости и допустимой, не позволяющие превышения скорости фактической над допустимой в соответствии с программой сближения поезда с препятствием. В зависимости от кодов, принимаемых с пути, значения допустимой скорости запоминают сигнальные реле дешифратора ДШ. Превышения определенных скоростей дискретно фиксируются контрольно-регистрирующими устройствамиКРУскоростемераСК. Для этого в КРУ имеются контакты 0-10; 0-20;0-vкж;, 0-vж, которые замкнуты во время стоянки поезда, а во время его движения начинают поочередно размыкаться при превышении соответственно скоростей 10, 20 км/ч, vкжи vж.

Наряду с объективным (автоматизированным) контролем скорости машинисту предоставляется возможность вести поезд при субъективном контроле как фактической скорости (по школе Ш скоростемера), так и допустимой скорости (по показаниям огней локомотивного светофора ЛС). Сопоставляя значения скоростей фактической и допустимой, машинист через органы управления ОУ (кран машиниста и др.) воздействует на тормозные устройства ТУ и силовые механизмы М поезда.

Популярное на сайте:

Техника пожарной безопасности участка по ремонту ДВС
В соответствии с действующим законодательством ответственность за обеспечение пожарной безопасности на ПАТП несут их руководители. Ответственность за пожарную безопасность отдельных цехов и участков возлагается на начальников соответствующих служб, назначенных приказом руководителя. Таблички, с ука ...

Обоснование конструкции и параметров рамы крановой установки и опорных узлов
Предлагаемая конструкция крановой установки рисунок 2.20 состоит из рамы, на которой жёстко закреплена стрела проушиной, гидроцилиндра, который служит для подъёма и опускания стрелы, лебедки, предназначенной для подъема и опускания груза, крюковой обоймы и лыжи. Рисунок 2.20 - Крановая установка: 1 ...

Характеристика отраслей экономики и крупнейших предприятий Карталинского района
ОАО «Новокаолиновый горно-обогатительный комбинат». Новокаолиновый горно-обогатительный комбинат создан в первые месяцы Великой Отечественной войны на Еленинском месторождении каолина в Челябинской области на базе эвакуированных с Украины Просяновскго и Глуховецкого комбинатов. На протяжении 60 лет ...

Главное меню

Copyright © 2026 - All Rights Reserved - www.transpostand.ru